Air transportation safety investigation report A24W0066

Fuel starvation and collision with terrain
Rocking Star Adventures Ltd.
Cessna U206G, C-GRSA
Haines Junction Aerodrome (CYHT), Yukon

The Transportation Safety Board of Canada (TSB) investigated this occurrence for the purpose of advancing transportation safety. It is not the function of the Board to assign fault or determine civil or criminal liability. This report is not created for use in the context of legal, disciplinary or other proceedings. See Ownership and use of content. Masculine pronouns and position titles may be used to signify all genders to comply with the Canadian Transportation Accident Investigation and Safety Board Act (S.C. 1989, c. 3).

Table of contents

    Summary

    At 1220 Mountain Standard Time on 10 June 2024, the Rocking Star Adventures Ltd. Cessna U206G aircraft (registration C-GRSA, serial number U20606586) departed Haines Junction Aerodrome (CYHT), Yukon, on a local visual flight rules sightseeing flight to the Kluane National Park and Reserve of Canada, Yukon, with the pilot and 5 passengers on board. At 1351, during the right downwind leg of a visual approach to land on Runway 23 at CYHT, the aircraft’s engine experienced a complete loss of power. The pilot then initiated a steep right turn to align the aircraft with Runway 23. Subsequently, the aircraft entered an accelerated aerodynamic stall, impacted the aerodrome infield in a slight right-wing-low, flat-pitch attitude, and came to rest inverted. The pilot and 4 passengers were seriously injured; 1 passenger was fatally injured. The aircraft was substantially damaged.

    1.0 Factual information

    1.1 History of the flight

    At 1220All times are Mountain Standard Time (Coordinated Universal time minus 7 hours). on 10 June 2024, the Rocking Star Adventures Ltd. (RSA) Cessna U206G aircraft departed Haines Junction Aerodrome (CYHT)All locations mentioned in the report are in the Yukon Territory, unless otherwise indicated. on a local visual flight rules (VFR) sightseeing flight to the Kluane National Park and Reserve of Canada, with the pilot and 5 passengers on board. The flight was intended to be the company’s standard 1.5-hour tour of the Kluane icefields and Mount Logan, but because of clouds in the park, the route was modified to remain clear of clouds. The aircraft departed with approximately 42 U.S. gallons of fuel on board: 24.5 U.S. gallons in the right fuel tank and 17.5 U.S. gallons in the left fuel tank. The right fuel tank had been selected for the departure, with the intention of selecting the left fuel tank for the return to CYHT, when the aircraft was over Lowell Lake (Figure 1).   

    Figure 1. Occurrence aircraft flight path based on data from the Garmin global positioning system on board (Source: NAV CANADA, with TSB annotations)
    Image

    At 1244, the aircraft climbed above 10 000 feet above sea level (ASL) to provide the passengers with a better view of the area. The aircraft reached its maximum cruising altitude of 12 950 feet ASL at 1308. The aircraft descended and remained below 10 000 feet ASL at 1324.

    After following the Lowell Glacier to Lowell Lake, the aircraft turned north to follow the Alsek River back to CYHT for landing. The aircraft had been using the right fuel tank for 1 hour and 16 minutes at this point and approximately 4 U.S. gallons of fuel remained in that tank.Calculation is based on an average fuel burn from the point of departure to the point of fuel starvation. The aircraft began to encounter turbulence while it descended into the Lowell River Valley, and the pilot re-briefed the passengers to tighten their safety belts. The pilot observed that the aircraft was encountering an approximately 20-knot tailwind while on an easterly heading. At 1349, the aircraft joined a 5-nautical mile (NM) straight-in final approach for Runway 05. The aircraft's flaps were set to 10°.

    When the aircraft was ¾ NM back from Runway 05’s threshold, at a height of 300 feet above ground level (AGL), the pilot observed that the windsock at the airfield indicated the winds were favouring a landing on Runway 23 and began to manoeuvre the aircraft to join the right downwind leg for Runway 23. The aircraft climbed to a maximum height of 400 feet AGL while on the downwind leg. At 1351:13, the aircraft’s engine ceased producing power. The pilot angled the aircraft toward the runway and attempted to restart the engine by switching to the left fuel tank. The pilot was not successful in restarting the engine. Fifteen seconds later, at a horizontal distance of 600 feet from the runway centreline and at a height of 300 feet AGL, the pilot attempted a 180° turn to land into the wind on Runway 23. The stall warning system’s horn began to sound immediately during the manoeuvre and remained on until the end of the flight. The aircraft banked to a maximum of 54° during the manoeuvre. The aircraft entered an accelerated aerodynamic stall and impacted the terrain in a slight right-wing-low, flat-pitch attitude on the aerodrome infield at 1351:38 (Figure 2).

    Figure 2. Occurrence aircraft flight path based on data from the Garmin global positioning system on board (Source: Google Earth, with TSB annotations)
    Image

    The aircraft came to rest inverted. Eyewitnesses and 1st responders arrived at the aircraft immediately. They began to extricate the passengers and the pilot from the aircraft and to administer cardiopulmonary resuscitation (CPR) to one of the passengers. The pilot and 4 passengers received serious injuries, and 1 passenger was fatally injured. The aircraft was substantially damaged from the impact forces and overturn. There was no post-impact fire.

    1.2 Injuries to persons

    The pilot and 5 passengers were on board. Table 1 outlines the degree of injuries received.

    Table 1. Injuries to persons

    Degree of injury

    Crew

    Passengers

    Persons not on board the aircraft

    Total by injury

    Fatal

    0

    1

    1

    Serious

    1

    4

    5

    Minor

    0

    0

    0

    Total injured

    1

    5

    6

    1.3 Damage to aircraft

    The aircraft was substantially damaged from the impact forces and subsequent overturn.

    1.4 Other damage

    There was no other damage.

    1.5 Personnel information

    Table 2. Personnel information

    Pilot licence

    Commercial pilot licence (CPL) - aeroplane

    Medical expiry date

    01 May 2025

    Total flying hours

    2220.5

    Flight hours on type

    214.5

    Flight hours in the 24 hours before the occurrence

    3.2

    Flight hours in the 7 days before the occurrence

    10.6

    Flight hours in the 30 days before the occurrence

    53.3

    Flight hours in the 90 days before the occurrence

    91.9

    Flight hours on type in the 90 days before the occurrence

    46.2

    Hours on duty before the occurrence

    4.5

    Hours off duty before the work period

    40

    The pilot completed his commercial pilot training in the Yukon and received his commercial pilot licence in 2014. He joined RSA in 2015. At the time of the occurrence, he had been flying for RSA on a contract basis for 9 years, predominantly flying in the summer tourist season. He was one of RSA’s most senior pilots and a training pilot on both the Cessna 172 and U206.

    The pilot held the appropriate licence and ratings for the flight in accordance with existing regulations.

    1.6 Aircraft information

    The Cessna U206G is an unpressurized airplane designed and manufactured by the Cessna Aircraft Company. It has a maximum take-off weight of 1636 kg (3600 pounds) and can accommodate 5 passengers.

    Table 3. Aircraft information

    Manufacturer

    Cessna Aircraft Company

    Type, model, and registration

    U206G, C-GRSA

    Year of manufacture

    1982

    Serial number

    U20606586

    Certificate of airworthiness issue date

    21 May 2010

    Total airframe time

    9407.3 hours

    Engine type (number of engines)

    Teledyne Continental IO-520F (1)

    Propeller type (number of propellers)

    Hartzell PHC-J3YF-1RF (1)

    Maximum allowable take-off weight

    3600 lb (1633 kg)

    Recommended fuel types

    100LL, 100

    Fuel type used

    100LL

    There were no recorded defects outstanding at the time of the occurrence. There was no indication that a component or system malfunction played a role in this occurrence. The aircraft’s weight and centre of gravity were within the prescribed limits.

    1.6.1 Fuel system

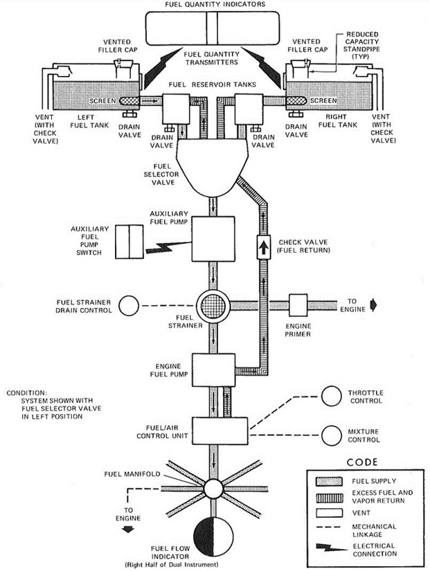
    The aircraft’s fuel system components relevant to this occurrence include 2 vented integral fuel tanks (1 in each wing), a fuel tank selector valve, an auxiliary fuel pump, and an engine-driven fuel pump (Figure 3).

    Figure 3. Cessna U206G aircraft’s fuel system (Source: Cessna Aircraft Company, Pilot’s Operating Handbook and FAA Approved Airplane Flight Manual – 1982 Model U206G)
    Image

    Each wing fuel tank can contain a maximum of 46 U.S. gallons, of which 44 are usable and 2 are not usable.

    Fuel flows by gravity from the wing fuel tanks into the adjacent fuel reservoir tanks and then into the fuel selector valve. Fuel may not be used from both wing fuel tanks simultaneously. Fuel then flows through a bypass valve in the auxiliary fuel pump (when the pump is not in operation), through a fuel strainer, and into the engine-driven fuel pump. The engine-driven fuel pump provides fuel to the fuel/air control unit, which meters fuel and sends it to the fuel manifold and subsequently to the cylinders. Excess fuel is returned via the fuel selector valve to the fuel reservoir tanks and wing fuel tank being used.

    Fuel quantity is measured by 2 float-type fuel quantity transmitters (1 in each fuel tank) and indicated by 2 electrically powered fuel quantity indicators, which were located immediately above the fuel selector valve on the occurrence aircraft. Post occurrence, the aircraft’s fuel tanks were drained, and the fuel was measured. The left fuel tank contained approximately 17.5 U.S. gallons of fuel and the right fuel tank approximately 0.5 U.S. gallons.

    1.6.1.1 Fuel selector handle

    The fuel selector handle activates a 3-position valve (located on the floor of the aircraft, between the front seats) with settings of LEFT ON, OFF, and RIGHT ON. When the fuel selector handle is set to either LEFT ON or RIGHT ON, fuel flows from the respective fuel tank through the fuel selector valve into either the auxiliary fuel pump bypass or into the auxiliary fuel pump if the pump is selected ON.

    Neither the aircraft manufacturer nor RSA provides guidance to pilots on when to switch fuel tanks during flight, nor were they required to by regulation. They only provide guidance for before takeoffCessna Aircraft Company, Pilot’s Operating Handbook and FAA Approved Airplane Flight Manual – 1982 Model U206G (03 September 1981), section 4: Normal Procedures, Before Takeoff, p. 4-9. and before landingIbid., Before Landing, p. 4-10. and indicate that the aircraft fuel selector handle should be placed to the fuller fuel tank for takeoff and landing. The aircraft’s fuel selector is also placarded with both TAKEOFF AND LAND ON FULLER TANK and WHEN SWITCHING FROM DRY TANK TURN AUX FUEL PUMP ON MOMENTARILY.

    The occurrence aircraft’s fuel selector handle was found in the LEFT ON position (Figure 4).

    Figure 4. Occurrence aircraft’s fuel selector handle in the LEFT ON position, as found post occurrence (Source: TSB)
    Image
    1.6.1.2 Auxiliary fuel pump

    The auxiliary fuel pump switch labelled AUX FUEL PUMP is a yellow and red split-rocker-type switch located in the bottom left corner of the instrument panel.

    The right half of the switch is yellow and labelled START, with the upper position labelled ON. This half of the switch is used for regular starting (priming the engine), minor vapour purging, and continued engine operation in the event of an engine-driven fuel pump failure. In the ON position, the pump operates in 1 of 2 settings depending on throttle position. When the throttle is open to a cruise setting, the auxiliary fuel pump supplies fuel to the engine even with an inoperative engine-driven fuel pump. When the throttle is moved toward the closed position, the fuel pump flow rate is automatically reduced to prevent an excessively rich mixture.

    The red left half of the switch is labelled EMERG, and its upper HI position is used in the event of an engine-driven fuel pump failure during takeoff or high-power operation. The HI position may also be used for extreme vapor purging. Maximum fuel flow is produced when the left half of the switch is held in the spring-loaded HI position. In this position, an interlock within the switch automatically trips the right half of the switch to the ON position. When the spring-loaded left half of the switch is released, the right half will remain in the ON position until manually returned to the off position.Ibid., section 7: Airplane & Systems Descriptions, pp. 7-25 and 7-26.

    When fuel starvation occurs because the selected fuel tank has run dry, the auxiliary fuel pump is needed to assist in restarting the engine once the opposite fuel tank still containing fuel is selected.See section 1.6.2.2.2: Engine failure during flight (restart procedure) of this report for more information.

    The auxiliary fuel pump switch in the occurrence aircraft was found with both halves toggled down. The MASTER ON switch was selected off by company personnel post occurrence for safety (Figure 5).

    Figure 5. AUX FUEL PUMP switch and MASTER ON switch, as found on the occurrence aircraft post occurrence (Source: TSB)
    Image

    1.6.2 Aircraft procedures

    The aircraft manufacturer provides pilots of the Cessna U206G aircraft with both normal and abnormal procedures in the aircraft’s pilot operating handbook. Section 3 of the handbook is dedicated to emergency procedures and section 4, to normal procedures. Both sections are divided into 2 subsections: checklists and amplified procedures. The checklist sections for both normal procedures and emergency procedures are also found in a laminated quick reference handbook provided by the company (RSA). The occurrence pilot did not refer to any checklist during the occurrence flight, instead, he conducted the procedures from memory. The checklist was stored in the pocket in the aircraft door adjacent to the pilot’s seat and was found in this location post occurrence.

    1.6.2.1 Before-landing checklist

    The before-landing checklist is typically performed on the downwind legTransport Canada, TP 1102E, Flight Training Manual – Aeroplane, 4th edition (revised 2004), Exercise Seventeen: The Circuit, p. 99. of an approach and is normally completed before the aircraft reaches the base leg.Federal Aviation Administration (FAA), FAA-H-8083-3C, Airplane Flying Handbook (2021), Chapter 9: Approaches and Landings, Base Leg, p. 9-2. The before-landing checklist provided by the manufacturer consists of 7 items to be actioned:

    BEFORE LANDING

    1. Seats, Seat Belts, Shoulder Harnesses – SECURE.
    2. Auxiliary Fuel Pump Switch – OFF.
    3. Fuel Selector Valve – FULLER TANK.
    4. Mixture – RICH (below 3000 ft.).
    5. Propeller – HIGH RPM.
    6. Autopilot (if installed) – OFF.
    7. Radar (if installed) – OFF.Cessna Aircraft Company, Pilot’s Operating Handbook and FAA Approved Airplane Flight Manual – 1982 Model U206G (03 September 1981), section 4: Normal Procedures, Before Landing, pp. 4-10 and 4-11.
    1.6.2.2 Engine failure

    The aircraft manufacturer provides several procedures in the event of an engine failure in flight, 2 of which are pertinent to this flight. The procedures vary depending on height above ground, or time available to assess the emergency and conduct the procedure. The 1st page of section 3 of the pilot operating handbook includes the following note: “Procedures in the Operational Checklists portion of this section shown in bold-faced type are immediate-action items which should be committed to memory.”Ibid., section 3: Emergency Procedures, Operational Checklists, p. 3-3.

    1.6.2.2.1 Engine failure immediately after takeoff

    Even though the occurrence engine failure happened during landing, the procedure for an engine failure immediately after takeoff is relevant to this occurrence because when the engine failed, the aircraft’s low-energy stateThe discussion on aircraft energy states found in the Federal Aviation Administration’s (FAA) FAA-H-8083-3C, Airplane Flying Handbook (2021), Chapter 4: Energy Management: Mastering Altitude and Airspeed Control can be summarized as: The total energy for an aircraft can be derived from the sum of the aircraft’s potential and kinetic energy. If the aircraft is at a low velocity and operating at a low altitude, it would be in a lower energy state than if it had both a high velocity and a high altitude. When both landing and taking off, the aircraft is operating in a relatively low-energy state as compared to when it is operating at a cruise speed and altitude. configuration and height above ground were similar to those of an aircraft immediately after takeoff.

    According to Transport Canada’s (TC’s) Flight Training Manual, if an engine failure occurs at an altitude that would not permit the time to conduct an engine restart procedure, the pilot should: close the throttle, promptly lower the nose to maintain the best glide speed for the aircraft’s configuration, choose a landing path, and focus on making a good landing.Transport Canada, TP 1102E, Flight Training Manual – Aeroplane, 4th edition (revised 2004), Exercise Twenty-Two: Forced Landing, Low-Altitude Engine Failures, p. 128. The landing area should be selected straight ahead and require only small changes in direction to avoid obstructions. The following aircraft manufacturer’s checklist should be conducted by the pilot:

    ENGINE FAILURE IMMEDIATELY AFTER TAKEOFF

    1. Airspeed – 80 KIAS [knots indicated airspeed]. [emphasis in original]
    2. Mixture – IDLE CUT-OFF.
    3. Fuel Selector Valve – OFF.
    4. Ignition Switch – OFF.
    5. Wing Flaps – AS REQUIRED (40° recommended).
    6. Master Switch – OFF.Cessna Aircraft Company, Pilot’s Operating Handbook and FAA Approved Airplane Flight Manual – 1982 Model U206G (03 September 1981), section 3: Emergency Procedures, p. 3-4.
    1.6.2.2.2 Engine failure during flight (restart procedure)

    When time and altitude permit, the following engine failure during flight or restart procedures provided by the aircraft manufacturer are to be used:

    ENGINE FAILURE DURING FLIGHT (RESTART PROCEDURES)

    1. Airspeed – 75 KIAS [knots indicated airspeed]. [emphasis in original]
    2. Fuel Selector Valve – OPPOSITE TANK (if it contains fuel). [emphasis in original]
    3. Auxiliary Fuel Pump Switch – ON [emphasis in original]
    4. Throttle – HALF OPEN.
    5. Auxiliary Fuel Pump Switch – OFF.
                              NOTE
      If the fuel flow indication immediately drops to zero, signifying an engine-driven fuel pump failure, return the auxiliary fuel pump switch to ON.
    6. Mixture – LEAN from full rich until restart occurs.
                             NOTE
      If propeller is windmilling, engine will restart automatically within a few seconds. If propeller has stopped (possible at low speeds), turn ignition switch to START, advance throttle slowly from idle, and (at higher altitudes) lean the mixture from full rich.
    7. Mixture – ADJUST as required as power is restored.
    8. Throttle – ADJUST power as required.
    9. Fuel Selector Valve – AS DESIRED after fuel flow is stabilized.Ibid.

    1.6.3 Cessna U206G stall characteristics and warning system

    The aircraft manufacturer describes the stall characteristics of the Cessna U206G as conventional.Ibid., section 4: Normal Procedures, p. 4-21.

    The occurrence aircraft was equipped with a vane-type stall warning unit, located on the leading edge of the left wing. The vane on the wing senses the change in airflow over the wing and activates a warning horn at airspeeds between 5 and 10 knots above the stall speed in all configurations. The aircraft flight manual notes that the “[a]ltitude loss during a stall recovery may be as much as 360 feet.”Ibid., section 5: Performance, p. 5-10. During the occurrence flight, the stall horn activated at the commencement of the turn from the downwind leg and continued to sound until impact.

    1.7 Meteorological information

    There are no routine weather observations at CYHT. The nearest weather observation was issued from the Burwash Landing Aerodrome (CYDB) located 54 NM northwest of CYHT. The aerodrome routine meteorological report for CYDB issued at 1400 indicated the following:

    • Winds from 090° true (T) at 9 knots, variable between 060° T and 140° T
    • Visibility of 15 statute miles
    • Few clouds at 4500 feet AGL and scattered clouds at 17 000 feet AGL
    • Temperature 17 °C and dew point 0 °C
    • Altimeter setting 29.64 inches of mercury

    A company pilot who observed the occurrence aircraft’s approach and the windsock at CYHT reported that the winds were from the west and quite strong at the time of the accident.

    1.8 Aids to navigation

    Not applicable.

    1.9 Communications

    Not applicable.

    1.10 Aerodrome information

    CYHT is located approximately 2 NM northwest of the town site at an elevation of 2150 feet ASL. It has a single gravel runway that is 5002 feet long and orientated northeast-southwest. Given the proximity to the St. Elias Mountains and Kluane icefields, glacial winds can funnel through the valleys generating unpredictable winds and turbulence.NAV CANADA, The Weather of the Yukon, Northwest Territories and Western Nunavut, Graphic Area Forecast 35 (2000), Chapter Four, p. 102. The airport has no scheduled service and there is no weather advisory information available to pilots at CYHT.

    1.11 Flight recorders

    The aircraft was not equipped with a flight data recorder or a cockpit voice recorder, nor was either required by regulation.

    The aircraft was, however, equipped with a Garmin 296 GPS (global positioning system), a portable electronic device (a tablet), and a Spidertracks satellite-based flight tracking unit. These devices provided significant information about the occurrence flight path.

    1.12 Wreckage and impact information

    The aircraft impacted the terrain with a flat-pitch and slight right-wing-low attitude. Upon impact, the right main landing gear collapsed, and the right-wing strut broke. The nose wheel and attached oleo compressed into the fuselage and were separated from the aircraft. Both rear cargo doors sheared off at the hinges. The aircraft then nosed over and came to rest inverted with the engine detached.

    Occupiable space remained relatively unchanged; however, all seats on the aircraft showed signs of deformation indicating high vertical forces at impact.

    The accident was filmed by one of the passengers inside the aircraft and by an observer on the ground at CYHT. The videos were analyzed, and it was determined that, although the propeller was rotating at the time of impact, it was at a speed consistent with a windmilling propeller and not a propeller under power.

    A detailed examination of the engine and its accessory parts at the TSB facility in Edmonton, Alberta, did not reveal any mechanical anomalies that may have existed before the impact.

    1.13 Medical and pathological information

    There was no indication that the pilot’s performance was negatively affected by medical factors or fatigue. The possible effects of hypoxia are discussed in section 1.18.4: Hypoxia of this report.

    1.14 Fire

    There was no indication of fire either before or after the occurrence.

    1.15 Survival aspects

    All occupants on board the aircraft were wearing their lap straps, and the front passenger and the pilot were wearing their shoulder harnesses at the time of impact.Shoulder harnesses were not installed on the 4 aft passenger seats. Once the aircraft came to rest inverted, the pilot and passengers were suspended upside down in their seats. First responders arrived on scene immediately after the accident and assisted with disconnecting the safety belts and extricating everybody from the aircraft. All occupants had broken backs, with passengers seated on the right side of the aircraft receiving more serious injuries than those on the left side.

    The fatally injured passenger was seated in the aft row of the aircraft on the right side and received a compression fracture of the C4 vertebra from the fuselage ceiling crushing down on their head, which crushed the underlying spinal cord.

    During the investigation of other fatal nose-over accidents,TSB Air Transportation Safety Investigation Report A20P0071; United States National Transportation Safety Board (NTSB), Aviation Investigation Final Report ERA14FA327; United Kingdom Air Accidents Investigation Branch, AAIB Bulletin AAIB-29545. medical examiner reports identified injuries to the spinal column between the C1 to C7 vertebrae from the occupants’ heads coming in contact with the top of the fuselage during the nose over as the cause of death.

    1.16 Tests and research

    1.16.1 TSB laboratory reports

    The TSB completed the following laboratory report in support of this investigation:

    • LP102/2024 – NVM [non-volatile memory] Data Recovery – Various

    1.17 Organizational and management information

    1.17.1 Rocking Star Adventures Ltd.

    RSA was founded in 2009. At the time of the accident, the company operated 4 aircraft and had 7 employees. It is based in Burwash Landing and holds an air operator certificate for operations conducted under Canadian Aviation Regulations (CARs) subparts 702 (Aerial Work) and 703 (Air Taxi Operations). The company does not have a safety management system in place, nor is it required to by regulation.Transport Canada, SOR/96-433, Canadian Aviation Regulations, section 107.01: Application. It operates out of both CYHT and CYDB.

    Under its CARs Subpart 703 air operator certificate, RSA offers aerial sightseeing tours over the icefields of the Kluane National Park and Reserve of Canada. From the CYHT base, in addition to charter operations, the company offers 4 standard sightseeing tours of duration varying from 45 minutes to 2 hours.

    1.17.2 Training requirements

    1.17.2.1 Air-taxi training
    1.17.2.1.1 General

    The CARs require air-taxi operators to “establish and maintain a ground and flight training program.”Ibid., subsection 703.98(1): Training Program. Section 723.98 of the Commercial Air Service Standards (CASS) for airplanes specifies that “[t]he syllabus of each training program shall include the programmed time allotted and subject matter to be covered.”Transport Canada, Commercial Air Service Standards (CASS), Standard 723: Air Taxi: Aeroplanes, section 723.98: Training Programs. Initial training for single-engine airplanes like the Cessna U206 requires pilots to complete 5.5 hours of ground training and 3 hours of in-flight training,Ibid., subsection 723.98(27): Table I. and annual recurrent training requires them to complete 2.5 hours of ground training and 1 hour of in-flight training.Ibid., Table II. The regulations also require that pilots’ competency be assessed through a pilot competency check (PCC).Ibid., subsection 723.88(2): Competency Check.

    An air operator’s training program is outlined in its company operations manual (COM), which is approved by TC. The approved training program is considered adequate as long as the training is provided to the pilots as set out in the manual. To assess compliance and ensure that all applicable training has been completed, TC can verify the completed training forms during surveillance activities.

    1.17.2.1.2 Airborne training

    The air-taxi sector includes a wide variety of air operators, operating environments, and aircraft types, configurations, and classes. The requirements for airborne training required by TC for this diverse sector do not include many items that are specific to a particular type or class of aircraft. Therefore, individual air operators are left to determine how to address the training that may be required for their specific aircraft types and classes, and for their type of operation.

    Many air-taxi operators in Canada use aircraft for which there is no flight simulator that can replicate aircraft performance in realistic conditions. As a result, the training must take place while in flight.

    Subsection 723.98(10) of the CASS, which sets out the requirements for airborne training programs, begins with the following statement: “Any simulated failures of aeroplane systems shall only take place under operating conditions which do not jeopardize safety of flight.”Ibid., subsection 723.98(10): Aeroplane Flight Training Program.

    Three of the exercises required by the CASS pertain to this occurrence:

    (a) Standard Operating Procedures for normal, abnormal and emergency operation of the aeroplane systems and components including: [...]

                   (vi) simulated engine fire and failure;[…]

                   (xvii) approach to the stall and recovery procedure simulating ground contact imminent and ground contact not a factor (clean, take-off and landing configuration [read: clean, take-off, and landing configurations]);

                  (xviii) buffet onset boundary, steep turns (45° of bank) and other flight characteristics (as applicable for initial and upgrade only);[…]Ibid.

    The airborne training requirements for air-taxi operators stipulate that an approach to stall must be made with clean, take-off, and landing flap configurations. It is also required to simulate one of these stalls with what CASS terms “ground contact imminent,” which is done by assigning an altitude that represents the ground level.Ibid. There is no requirement for the aircraft to be fully stalled during airborne training, and TC suggested that, during competency/proficiency check flights, pilots should be evaluated on recovering at the 1st indication of a stall, even if it is based on an aural, visual, or tactile indication.Transport Canada, Advisory Circular (AC) 700-031: Prevention and Recovery from Aeroplane Stalls, (Issue 01: 08 November 2013), section 6.4.4(3), at https://tc.canada.ca/en/aviation/reference-centre/advisory-circulars/advisory-circular-ac-no-700-031 (last accessed on 08 October 2025).

    TC does not provide any guidance on how these manoeuvres are to be demonstrated by a training pilot or performed by the pilot being trained, either during initial training or recurrent training. Air operators can find specific guidance for many of the training manoeuvres in the applicable aircraft flight manual. Generic guidance can be found in TC’s Flight Instructor Guide.Transport Canada, TP 975E, Flight Instructor Guide – Aeroplane (revised September 2004), at https://tc.canada.ca/sites/default/files/migrated/tp975e.pdf (last accessed on 10 October 2025).

    1.17.2.2 Pilot competency checks

    For single-engine airplane day-VFR-only operations, a pilot’s qualifications are to be assessed by a PCC on an annual basis in conjunction with the recurrent training required under the CARs.Transport Canada, SOR/96-433, Canadian Aviation Regulations, paragraph 703.98(2)c). Subsection 723.88(2) of the CASS states that for single-engine airplane pilots flying day VFR only, as it is the case at RSA, “the chief pilot, or a pilot delegated by the Chief Pilot, shall be responsible for the training and shall certify the competency of each pilot on the most complex single-engine aeroplane to be flown.”Transport Canada, Commercial Air Service Standards (CASS), Standard 723: Air Taxi: Aeroplanes, subsection 723.88(2): Competency Check (b)(ii). The pilot undergoing the PCC shall be certified as competent in the performance of those Pilot Proficiency Check items contained in Schedule IIbid., subsection 723.88(2): Competency Check (c). that are applicable to the airplane and operation. Relevant to this occurrence is the requirement to conduct at least 2 simulated engine failures during the check.

    The standards to which these items are to be demonstrated are indicated in TC’s Pilot Proficiency Check and Aircraft Type Rating – Flight Test Guide (Aeroplanes). With regards to engine failures, the following guidance is provided:

    The pilot will demonstrate the ability to maintain control and safely handle malfunctions on at least two simulated engine failures any time during the check.[…]

    1. demonstrate adequate knowledge of the flight characteristics, approach and forced (emergency) landing procedures, and related procedures to use in the event of a powerplant failure (as appropriate to the aeroplane);
    2. maintain positive control throughout the manoeuvre;
    3. establish and maintain the recommended best glide airspeed, ±10 knots, and configuration during a simulated powerplant failure;
    4. select a suitable airport or landing area, which is within the performance capability of the aeroplane;
    5. establish a proper flight pattern to the selected airport or landing area, taking into account altitude, wind, terrain, obstructions, and other pertinent operational factors;
    6. follow the emergency checklist items appropriate to the aeroplane;
    7. determine the cause for the simulated powerplant failure (if altitude permits) and if a restart is a viable option; and
    8. use configuration devices, such as landing gear and flaps in a manner recommended by the manufacturer.Transport Canada, TP 14727E, Pilot Proficiency Check and Aircraft Type Rating – Flight Test Guide (Aeroplanes), First Edition, Revision 1 (June 2017), Exercise 22: Engine failure, pp. 43 and 44.

    Of the items listed in CASS Schedule I, only the rejected takeoff, when not performed in a simulator, is to be explained by the candidate before the flight during which the pilot proficiency/competency check is conducted instead of being performed in an airplane in flight.Transport Canada, Commercial Air Service Standards (CASS), Standard 723: Air Taxi: Aeroplanes, Schedule I, Item (2)(c)(v). According to TC, when an exercise is not specifically mentioned to be explained or briefed, it shall be performed.

    1.17.2.3 Training pilot

    Regulations for day-VFR-only operations require that a training pilot hold at least a valid Commercial Pilot Licence appropriate for the class of aeroplane.”Ibid., subsection 723.98(3): Training and Qualifications of Training Personnel, subclause (b)(i)(C)(I). In the case of a non-high-performance single-engine airplane like the Cessna U206G, there are no requirements for a training pilot to have any experience on the specific type of aircraft given that the blanket type rating issued with a pilot licence includes “[a]ll airplanes with a minimum flight crew requirement of one pilot excluding high-performance [ones]”.Ibid., Standard 421: Flight Crew Permits, Licences and Ratings, subsection 421.40(1): Blanket Type Ratings; (a) Aeroplanes.

    1.17.3 Training at Rocking Star Adventures Ltd.

    1.17.3.1 Occurrence pilot

    RSA’s recurrent pilot training on the Cessna U206G aircraft requires a minimum of 1 hour of flight time on type.Rocking Star Adventures Ltd., Company Operations Manual – Aerial Work & Air Taxi Operations – Day VFR Amendment #6 (16 January 2023), section 10.5.3: Flight Training Program (Aircraft only), p. 98. The occurrence pilot’s training records indicated that he had completed 2 hours of flight time for his most recent recurrent training and PCC, which had both occurred on 14 May 2024.

    Completed training is documented in the company Flight Training Form, which is to be filled out by the training pilot and signed by both the training pilot and the pilot. “The following signatures verify that the above training has been completed and that the candidate has satisfactorily completed his/her annual PCC requirements.Ibid., section 12.6: Flight Training Form pp. 109 and 110. The form provides assessment scores for the various exercises ranging from 1 (“requires retraining”) to 4 (“excellent”), or marked B if the exercise is only briefed and is not performed, hence not scored.Ibid.

    On the occurrence pilot’s most recent Flight Training Form, all emergency procedures were marked as briefed with the exception of stalls, which were scored. The air operator’s understanding was that B would be marked for any simulated emergency procedure asked for during the training flight where the candidate would describe the steps being taken as the actions required to resolve the simulated emergency were being demonstrated. The air operator also understood that scores of 1 to 4 would be assigned if the candidate physically actioned the required procedures without explaining them.

    The air operator also interpreted the requirement to conduct 2 simulated engine failures as not applicable to single-engine aircraft. The investigation was unable to determine how many simulated engine failures, if any, were conducted during the occurrence pilot’s annual recurrent training.

    1.17.3.2 Training pilot

    The training pilot was a new hire at the company, and this was his 1st position as a commercial pilot. At the time of conducting the occurrence pilot’s training and PCC, he had approximately 260 hours of flight time, with a total of 0.4 hours of flight time on the Cessna U206G. The examination of the training pilot’s training records revealed that these 0.4 hours of flight time had been completed earlier on the same day that he conducted the occurrence pilot’s PCC. The chief pilot had briefed the training pilot on his duties according to the COM, which indicates the following to be covered:

    • the objectives and standards of the Company’s Training Program;
    • the effective use of training devices used in the program;
    • instructions for the completion of training forms;
    • safety in the training environment; and,
    • applicable Canadian Aviation Regulations and Commercial Air Service Standards and/or other related regulations.Ibid., section 10.2.1: Instructor and Training Pilot Briefings, p. 88.

    The investigation did not find any record of this briefing. Although the training pilot met the requirements in both the COM and the CARs, the training pilot’s understanding of his responsibilities differed from the chief pilot’s understanding; the training pilot was unaware that he was conducting training or signing off the occurrence pilot’s PCC at the time of training. The training pilot did not mark or fill out the training form, but he did sign his name indicating that the training had been completed and that the candidate had satisfactorily completed his annual PCC requirements.

    1.18 Additional information

    1.18.1 Aircraft checks and checklists

    Aircraft checklists identify a set of tasks that a pilot must perform to configure an aircraft for certain macro-tasks, such as engine start, taxi, and takeoff. For each of these macro-tasks, there is a series of items to be accomplished.

    Checklists are used during all phases of flight, but in particular during critical phases (takeoff, approach, and landing). They help the pilot recall how to configure the aircraft and provide a standard foundation for verifying aircraft configuration, a convenient sequence for motor movement and eye fixations, and a sequential framework to meet internal and external cockpit operational requirements.A. Degani, and E. L. Wiener, Human factors of flight-deck checklists: The normal checklist, National Aeronautics and Space Administration (NASA) Contractor Report 177549, 01 May 1991. In doing so, checklists improve cockpit safety by:

    1. reducing the probability of omitting an item from a macro-task because they remind the pilot of each required step in the required order, and
    2. increasing the probability of detecting an omission because when the steps are read, the pilot can recognize if a step is missed.

    Although there are several methods to use a checklist, 2 of the primary methods are the “read-do” and the “do-verify” methods. With the read-do” method, a pilot reads an item on the checklist and then takes the action required before moving on to the next item. With the “do-verify” method, the pilot conducts a flowThe Federal Aviation Administration’s (FAA) Advisory Circular (AC) 120-71B: Standard Operating Procedures and Pilot Monitoring Duties for Flight Deck Crewmembers (01 October 2017), Section 5.1.2 Type of List and Manner of Execution, p. 5-1 states: “For most normal procedures on the flight deck, a ‘flow’ is conducted as a sequence of actions done from memory to configure the aircraft and its systems. The flow is followed by a checklist containing a subset of items from the flow that may be the most critical items within that flow and items that confirm the flow was done correctly.” and then verifies that everything on the checklist was completed as intended. The major drawback of the read-do” method is that it requires the pilot to accomplish many tasks simultaneously (reading the checklist, actioning the item, and flying the aircraft) and splitting their attention between the tasks. The “do-verify” method, in contrast, allows the pilot to set the aircraft configuration and then to verify the configuration by reviewing a written checklist on a workload-permitting basis, providing for a level of redundancy as well as less “heads-down” time in the cockpit.

    The investigation determined that the occurrence pilot routinely conducted operational processes from memory without using physical checklists on his day-to-day operation of the aircraft.

    1.18.2 Forced approaches

    A forced approach is an approach and landing conducted without engine power. The guidance for conducting a forced approach provided by TC in its flight training manual depends on the altitude available at the time of the loss of power; more height above ground provides more time to troubleshoot the problem, select an appropriate landing site, and configure the aircraft correctly.

    When the loss of power occurs before achieving circuit altitude, typically a height of 1000 feet AGL, TC suggests that there should be sufficient time to both assess the situation and to take the following actions:

    1. Close the throttle.
    2. Lower the nose to maintain the glide speed.
    3. Land straight ahead, or alter course slightly to avoid obstacles.
    4. If time permits, complete the “Cause check.”A cause check in this context is a check of common causes of loss of engine power within the pilot’s control, such as the fuel selector position, fuel amount, fuel pumps, mixture, and switches. Call “Mayday”. Advise your passengers.
    5. Secure the engine.
    6. Carry out a forced landing.

    Numerous fatal accidents have resulted from attempting to turn back and land on the runway or aerodrome following an engine failure after take-off. As altitude is at a premium, the tendency is to try to hold the nose of the aircraft up during the turn without consideration for airspeed and load factor. These actions may induce an abrupt spin entry. Experience and careful consideration of the following factors are essential to making a safe decision to execute a return to the aerodrome:

    1. Altitude.
    2. The glide ratio of the aircraft.
    3. The length of the runway.
    4. Wind strength/ground speed.
    5. Experience of the pilot.
    6. Pilot currency on type.Transport Canada, TP 1102E, Flight Training Manual - Aeroplane, 4th edition (revised 2004), Exercise Twenty-Two: Forced Landing, Engine Failures Below Circuit Altitude, p. 128.

    The occurrence aircraft’s estimated glide pathThe estimated glide path was determined by the average sink rate and ground speed of the aircraft once stabilized after the loss of engine power. to land straight ahead from the point where the 180° turn was initiated is shown in Figure 6.

    Figure 6. Occurrence aircraft’s actual flight path retrieved from the Garmin 296 compared to a straight-ahead glide path from the point of turn initiation (Source: Google Earth, with TSB annotations)
    Image
    1.18.2.1 Psychological hazards during a forced approach

    The U.S. Federal Aviation Administration (FAA) identified some of the psychological hazards that can be present during a forced approach. The following hazards may interfere with the pilot’s ability to act promptly and properly during an emergency:

    • Reluctance to accept the emergency situation—a pilot who allows the mind to become paralyzed at the thought that the airplane will be on the ground in a very short time, regardless of the pilot’s actions or hopes, is severely handicapped in the handling of the emergency. An unconscious desire to delay the dreaded moment may lead to such errors as: failure to lower the nose to maintain flying speed, delay in the selection of the most suitable landing area within reach, and indecision in general. Desperate attempts to correct whatever went wrong at the expense of airplane control fall into the same category. […]
    • Desire to save the airplane—the pilot who has been conditioned during training to expect to find a relatively safe landing area, whenever the flight instructor closed the throttle for a simulated forced landing, may ignore all basic rules of airmanship to avoid a touchdown in terrain where airplane damage is unavoidable. Typical consequences are: making a 180° turn back to the runway when available altitude is insufficient; stretching the glide without regard for minimum control speed in order to reach a more appealing field; and accepting an approach and touchdown situation that leaves no margin for error. The desire to save the airplane, regardless of the risks involved, may be influenced by two other factors: the pilot’s financial stake in the airplane and the certainty that an undamaged airplane implies no bodily harm. There are times, however, when a pilot should be more interested in sacrificing the airplane so that the occupants can safely walk away from it.Federal Aviation Administration (FAA), FAA-H-8083-3C, Airplane Flying Handbook (2021), Chapter 18: Emergency Procedures, pp. 18-1 and 18-2.

    1.18.3 Aerodynamic stall

    To sustain flight, an aircraft’s wing must create the required amount of lift. Lift is partly related to the speed of the aircraft and the angle of attack between the wing to the relative airflow. If speed is reduced, such as during a steep climb, the angle of attack must be increased to generate the required lift. An aerodynamic stall occurs when the wing’s angle of attack exceeds the critical angle at which the smooth airflow begins to separate from the wing. When a wing stalls, the airflow breaks away from the upper surface, and the amount of lift generated is reduced to below that needed to support the aircraft.

    The speed at which a stall occurs can vary given that it is also related to the load factor of the manoeuvre being performed. The load factor is defined as the ratio of the aerodynamic load acting on the wings to the aircraft’s gross weight and represents a measure of the stress (or load) on the structure of the aircraft. By convention, the load factor is expressed in because of the perceived acceleration due to gravity felt by an occupant in an aircraft.

    For an aircraft in straight and level flight, lift is equal to weight, and the load factor is 1g. When the aircraft is in a banked level turn, however, greater lift is required. It can be achieved, in part, by increasing the angle of attack (by pulling back on the elevator control), which increases the load factor. As the load factor increases with bank angle, there is a corresponding increase in the speed at which a stall occurs. As a result, the manoeuvre is often accomplished with the addition of engine power to maintain airspeed. A stall that occurs as a result of a high load factor, such as bank angle increased beyond 30°, is called an accelerated stall.

    Accelerated stalls, which occur at higher airspeed due to the increased load factor on the wing, are usually more severe than unaccelerated stalls and are often unexpected. As an example, a stall from a 60° or 70° bank will result in an aggressive departure from controlled flight that will result in the aircraft rapidly losing altitude.

    In most general aviation airplanes, the manufacturer publishes a stall speed that corresponds to the critical angle of attack in level, coordinated, power-off flight at the forward-most centre of gravity. Cessna provides stall speeds for the U206G at both forward and aft centres of gravity.

    Table 4 shows the effect of the bank angle on the load factor and calibrated stall speed for the Cessna U206G in a 10° flap configuration,The 10° flap configuration stall speeds are not provided by the manufacturer; these numbers are interpolated from the flaps-up and flaps-20 stall speeds. in level, coordinated flight, with a full-aft centre of gravity. The line in bold shows the maximum angle of bank attained by the occurrence aircraft during the return manoeuvre.

    Table 4. Effect of the bank angle on the load factor and calibrated stall speed for the Cessna U206G in a 10° flap configuration, in level, coordinated flight, with a full-aft centre of gravity (Source: TSB)

    Bank angle (degrees)

    Load factor (g)

    Increase of stall speed

    Calibrated stall speed (KCAS)*

    0

    1

    1.0x

    60

    15

    1.04

    1.02x

    61

    30

    1.15

    1.07x

    64

    45

    1.4

    1.18x

    71

    54

    1.7

    1.30x

    78

    60

    2

    1.41x

    85

    * Knots calibrated airspeed

    The occurrence aircraft was not in level flight immediately preceding the accident; however, the investigation was unable to determine if it maintained coordinated flightSKYbrary, Coordinated Flight, at https://skybrary.aero/articles/coordinated-flight (last accessed on 10 October 2025) defines coordinated flight as: “Coordinated flight is a desired condition of flight in which there is neither Slip nor Skid. To maintain coordinated flight, blended aileron, rudder, and elevator inputs are required when entering and exiting turns.” throughout its attempted return to land at the field. Based on the telemetry data recovered from the on-board satellite-based units and video footage of the accident, the investigation determined that the aircraft had stalled at a time coinciding with the point where the maximum bank angle was achieved during the manoeuvre to land.

    1.18.4 Hypoxia

    As explained in Ernsting's Aviation and Space Medicine:

    Normoxia [emphasis in original] describes the state in which a physiologically adequate supply of oxygen to the tissues, whether in quantity or molecular concentration, is available. When the level of oxygen available is below that requirement, a state of hypoxia [emphasis in original] is said to exist.D. P. Gradwell and D. J. Rainford, Ernsting’s Aviation and Space Medicine, 5th Edition (CRC Press, 22 January 2016), Chapter 4: Hypoxia and hyperventilation, p. 49.

    There are various types of hypoxia, all of which involve different mechanisms of oxygen deprivation. Hypoxic hypoxia is the most common type related to flight; it can occur in flight above certain altitudes, because “as barometric pressure falls, breathing ambient air will result in a fall of the partial pressure, and thus the molecular content, of oxygen in the lung.”Ibid., p. 50. This results in individuals experiencing a “reduction in the oxygen tension in [their] inspired gas”Ibid. which ultimately has a detrimental effect on their associated performance.

    However, the severity and onset of hypoxiaFor the purposes of this report, the information on hypoxia is limited to hypoxic hypoxia. vary, depending on a multitude of factors. The altitude and onset rate affect hypoxia. For example, ascending slowly to 13 000 feet may produce a slow onset of symptoms, whereas rapid decompression at 30 000 feet can be fatal within minutes. The effects of hypoxia also vary depending on, for example, personal health, fitness, and use of medications or alcohol, as well as on the activity or task(s) being conducted and how significantly that affects respiration rate.

    Various scientific studies have highlighted the typical symptoms of hypoxia, but results vary depending on participant characteristics, the test environment, and the actual test conducted. Because of variability in research results, as well as the factors described above, it is impossible to accurately assign a cause-and-effect value to a specific altitude. However, typical effects on human physiology and performance of an ascent from 7000 feet to 15 000 feet without supplementary oxygen include the following:

    • Physiological responses: In a resting person, “ascent to an altitude of 10 000 feet [above sea level] produces a fall in the partial pressure of oxygen in the lung alveoli but only a slight fall in the percentage saturation of haemoglobin with oxygen,”R. D. Campbell and M. Bagshaw, Human Performance and Limitations in Aviation, 3rd Edition (Blackwell Publishing, 22 February 2002), Chapter 2, section 2.2: The respiratory and circulation systems, p. 19. but above 10 000 feet, “the percentage saturation of haemoglobin falls quickly.”Ibid. Thus, for a period of time at this altitude, the body’s physiology initially compensates for the change in oxygen pressure. However, the heart rate increases by a small percentage immediately when breathing air at an altitude above 6000 to 8000 feet ASL and by about 10% to 15% at 15 000 feet, with an associated rise in systolic blood pressure and a shift in blood distribution, for example, away from the skin and toward the heart and brain.D. P. Gradwell and D. J. Rainford, Ernsting’s Aviation and Space Medicine, 5th Edition (CRC Press, 22 January 2016), Chapter 4: Hypoxia and hyperventilation, p. 56.
    • Performance detriments: The brain normally uses a substantial amount of oxygen and, therefore, is very susceptible to a reduction in oxygen pressure. As altitude increases, there is a gradual degradation in thinking, memory, judgment, muscular coordination, and reaction time.R. D. Campbell and M. Bagshaw, Human Performance and Limitations in Aviation, 3rd Edition (Blackwell Publishing, 22 February 2002), Chapter 2, section 2.2: The respiratory and circulation systems, pp. 23 and 24. Hearing decreases and peripheral vision narrows as the visual field darkens. Specifically, novel tasks are the most difficult to carry out, and even learned and practised tasks become more challenging to execute.D. P. Gradwell and D. J. Rainford, Ernsting’s Aviation and Space Medicine, 5th Edition (CRC Press, 22 January 2016), Chapter 4: Hypoxia and hyperventilation, p. 59.
    • Difficulty to detect hypoxic symptoms: Although certain hypoxia effects may become more noticeable than others as an aircraft ascends, associated changes to a pilot's sense of self, motivation, willpower, and wellness often overshadow the ability to identify performance degradation in themself. In fact, a pilot who is in a hypoxic state may actually experience euphoria. Even sensory effects, such as darkening of the visual field, may become noticeable to individuals only after they begin to revert to normal (i.e., after using oxygen or descending to a lower altitude).Ibid., pp. 59 and 61.

    Much like the variability in the effects of hypoxia in individuals, recovery time can also be highly variable, with full normalization of physiological indices requiring up to 2 to 4 hours to return to the same levels as before the hypoxic exposure.D. M. Shaw, P. M. Bloomfield, A. Benfell, et al., “Recovery from acute hypoxia: A systematic review of cognitive and physiological responses during the ‘hypoxia hangover’,” In PlOS One, Vol. 18 (No. 8) (16 August 2023), at https://doi.org/10.1371/journal.pone.0289716 (last accessed on 16 October 2025).

    The Kluane National Park and Reserve of Canada area, where RSA conducts its sightseeing tours, is home to the tallest peaks in Canada. Several of the routes flown for the tours require the aircraft to climb above 10 000 feet ASL for a short duration. The exact altitude required is dictated daily by the weather and the tour to be flown. The Cessna U206 is an unpressurized aircraft, which means that the pressure altitude inside the cabin is the same as the pressure altitude at which the aircraft is operated.

    RSA’s COM does not provide any guidance for pilots operating above 10 000 feet ASL, nor does the company provide high-altitude training for its pilots. Neither guidance nor training are required per the regulationsTransport Canada, Commercial Air Service Standards, Standard 723: Air Taxi: Aeroplanes, subsection 723.98(23): High Altitude Training. for operations that operate below 13 000 feet ASL in unpressurized aircraft.

    However, the CARs stipulate that:

    605.32 (1) Where an aircraft is operated at cabin-pressure-altitudes above 10,000 feet ASL but not exceeding 13,000 feet ASL, each crew member shall wear an oxygen mask and use supplemental oxygen for any part of the flight at those altitudes that is more than 30 minutes in duration.

    (2) Where an aircraft is operated at cabin-pressure-altitudes above 13,000 feet ASL, each person on board the aircraft shall wear an oxygen mask and use supplemental oxygen for the duration of the flight at those altitudes.Transport Canada, SOR/96-433, Canadian Aviation Regulations, subsections 605.32(1) and (2).

    During the occurrence flight, the aircraft was above 10 000 feet ASL for approximately 40 minutes. The aircraft arrived at Lowell Lake at approximately 7000 feet ASL, 11 minutes after descending through 10 000 feet ASL. In the 30 days preceding the accident flight, the occurrence pilot had flown 6 times above 10 000 feet ASL for duration exceeding 30 minutes and had exceeded 13 000 feet ASL twice. The aircraft was not equipped with supplemental oxygen for these flights or the accident flight.

    2.0 Analysis

    The occurrence pilot held the appropriate licence and ratings for the flight in accordance with existing regulations, and there was no indication that the pilot’s performance was degraded by fatigue. There was also no indication that the aircraft had any mechanical issue or system malfunction that may have played a role in the occurrence. Also, the weather was not considered a factor in this occurrence. Consequently, the analysis will focus on the human and operational factors relating to hypoxia, the aircraft’s loss of engine power, the 180° turn to land, and training.

    2.1 Hypoxia

    The region of the Kluane National Park and Reserve of Canada is home of the tallest mountains in the country and experiences weather that can be unpredictable. As a result, pilots conducting sightseeing flights in this region must be able to adapt both their flight paths and the altitude at which they accomplish the flight, often having to operate at altitudes exceeding 10 000 feet above sea level (ASL).

    The effects of hypoxia are by nature insidious and difficult to detect, particularly when hypoxia is not experienced in a controlled environment like a hypobaric chamber. Regulations do not require pilots of unpressurized aircraft operating below 13 000 feet ASL to undergo high-altitude training of any type, because they are limited to operating between 10 000 and 13 000 feet ASL for a maximum of 30 minutes without the use of supplemental oxygen. The effects of hypoxia are not universal and are dependent on numerous factors, including the health of the individual, the altitude flown, and the time spent in relatively low pressure. On the occurrence flight, the aircraft had been above 10 000 feet ASL for approximately 40 minutes, and between 7000 and 10 000 feet ASL for 11 minutes before arriving at Lowell Lake.

    Because the pilot frequently operated at altitudes above 10 000 feet ASL for prolonged periods of time without consequences, his perception of the risks associated with hypoxia was likely minimized. The effects of hypoxia are not only variable between individuals, but they are also dependent on an individual’s state on a given day. This variability is also true with regards to the recovery from the effects of hypoxia. It is possible that the pilot on this flight was experiencing, unbeknownst to him, the effects of hypoxia. Although it is difficult to draw a causal correlation in this occurrence between the time spent above a 10 000-foot pressure altitude and the omission of switching the fuel tank to the fuller fuel tank at Lowell Lake as originally planned, it has been demonstrated that the effects of prolonged time spent at altitude without supplemental oxygen are detrimental to thinking, memory, judgment, muscular coordination, and reaction time. It is possible that these effects imperceptibly degraded the pilot’s cognitive abilities to the point of missing his cues to switch to the fuller fuel tank; however, the investigation found no evidence to support this.

    Finding as to risk

    Pilots who operate unpressurized aircraft above 10 000 feet above sea level in excess of the time limits established in the regulations are at an increased risk of hypoxia-induced degraded cognitive function, which can be detrimental to the safe operation of the aircraft.

    2.2 Loss of engine power

    Neither the air operator nor the occurrence pilot had a set procedure for determining when to switch fuel tanks. On the occurrence flight, the pilot had made the decision to switch fuel tanks over a known landmark (Lowell Lake), but during the descent from the cruising altitude, the fuel tank selector was not changed. Because the aircraft was kept on a single tank for the duration of the flight, the last formal prompt to switch to the fuller tank was the before-landing checklist, which would have been conducted once on approach to the runway.

    The pilot routinely conducted operational processes from memory rather than consulting physical checklists on his day-to-day operation of the aircraft, and he relied on conducting a flow from memory to accomplish the tasks required for operating the aircraft. One of the major defences against omitting a procedure is to use a checklist. The aircraft’s before-landing checklist indicates to switch to the fuller fuel tank before landing. For unknown reasons, the pilot neither completed a before-landing checklist from memory nor used the physical checklist available on the occurrence aircraft. Consequently, the fuel selector remained on the empty fuel tank, which led to a loss of engine power from fuel starvation.

    Analysis of the video footage filmed by an observer on the ground showed that the aircraft’s propeller was windmilling during the final seconds of the flight, indicating that the engine was not producing power during the accident sequence. The aircraft’s engine was examined by the TSB post occurrence, and no pre-impact defects were observed. Fuel was drained from the fuel tanks in both wings, and the right fuel tank had less than the published usable amount remaining.

    Finding as to causes and contributing factors

    The pilot relied on conducting procedures from memory rather than using a checklist. Consequently, the step in the before-landing checklist that called for the fuel selector valve to be switched to the fuller tank was missed, resulting in the engine losing power due to fuel starvation.

    After the loss of engine power, the auxiliary fuel pump was not activated. Although the fuel selector was moved to the fuller fuel tank after the engine lost power, the possibility of a successful restart was delayed without the auxiliary fuel pump being activated. When fuel starvation occurs because the selected fuel tank has run dry, the auxiliary fuel pump is essential to restart the engine once the opposite fuel tank still containing fuel is selected.

    Owing to the discrepancies in the training records, the investigation was unable to determine if the pilot had practised restart procedures during his annual recurrent training. It was determined, however, that the actions conducted in response to the loss of power did not follow the Cessna procedure for restarting an engine in flight and, as a result, the attempt to restart the engine was unsuccessful.

    Finding as to cause and contributing factors

    The actions conducted in response to the loss of power did not follow the aircraft manufacturer’s procedure for restarting an engine in flight and, as a result, the engine did not restart after the fuller fuel tank was selected.

    2.3 180° turn to land

    Although the aircraft encountered a strong tailwind on approach initially, the pilot had anticipated that the wind would lessen as the aircraft descended. Once the decision was made that the tailwind would be too strong to land on the eastbound runway, the plan to fly a low circuit for the opposite runway was executed. The aircraft remained below 500 feet above ground level (AGL) on the downwind leg. During this downwind leg to land on Runway 23, the aircraft’s engine ceased producing power because of fuel starvation.

    If an emergency happens when an aircraft is at a low height and at a low airspeed, time is a scarce resource to the pilot, who must make an immediate decision on the proper course of action. Once the engine lost power, the occurrence pilot did not reconsider landing straight ahead with a tailwind. The pilot continued his revised plan of landing into the wind, assuming that the tailwind would be too strong to land straight ahead. At that point, when the engine failed, the aircraft’s low-energy state, configuration, and height were similar to those of an aircraft immediately after takeoff. A desire to save the aircraft by landing on a prepared surface likely influenced the pilot’s decision to attempt a 180° turn to land as opposed to risking a runway overrun and damaging the aircraft by landing straight ahead with a tailwind.

    While the pilot ran the procedure for restarting the engine, he exchanged forward airspeed to remain at a relatively constant altitude. When the pilot began the 180° turn to land, the aircraft did not have sufficient height or airspeed to complete the turn.

    The aircraft entered the 180° turn to land at a horizontal distance of 600 feet from the runway centreline, at which point it would have required a steep bank angle to accomplish the turn and align itself with the runway centreline. When the aircraft’s bank angle increased, the requirement for lift also increased, and the aircraft began to lose altitude to compensate for the insufficient lift. The aircraft’s stall horn engaged immediately at the start of the turn and continued to sound for the remainder of the flight. When the aircraft reached its maximum bank angle in the turn, it showed signs consistent with the wing exceeding its critical angle of attack. The aircraft stalled at a height and in an attitude from which recovery was impossible.

    Finding as to cause and contributing factors

    After the loss of power, the pilot initiated a 180° turn to the desired runway that required a steep bank angle to complete. The steep turn resulted in an accelerated aerodynamic stall at a height too low to permit recovery, and the aircraft impacted the terrain.

    2.4 Training pilot

    The Canadian Aviation Regulations (CARs) and associated standards identify minimum training requirements. The regulations do not contain a requirement for pilots who conduct training to have any experience on the specific aircraft type, provided that the aircraft type is covered under a blanket type rating. Without experience on the specific aircraft type used for training a pilot, it is unlikely that a new pilot designated to be a training pilot would be cognizant of the various particularities of that specific type nor of its performance in an emergency. Furthermore, without operational experience or experience in instructing, a new pilot designated to be a training pilot may not cover all the required exercises to complete a pilot competency check (PCC).

    It was determined that the occurrence pilot’s trainer had completed his 1st flight on the U206G earlier on the same day that he conducted the PCC of the occurrence pilot. The occurrence pilot’s Flight Training Form was filled out post flight, with many mandatory exercises being marked as briefed only.

    Finding as to risk

    When a new or untrained pilot with no experience on the aircraft type and no experience conducting training is assigned training pilot duties, there is a risk that critical items may not be trained to an acceptable standard.

    The availability of certified simulators for small aircraft operated under Subpart 703 of the CARs is limited, and conducting training in flight makes it difficult to accurately portray and execute simulated emergencies in a safe and realistic manner. Emergencies that cannot be safely simulated (like rejected takeoffs) are briefed instead of being flown. In these cases, the training pilot will ask the candidate about an emergency and then listen to the candidate’s verbal response, subsequently marking this item as “briefed” on the training form. Without physically conducting the emergency procedures, the candidate loses the opportunity to practise the procedure and develop muscle memory for what to do when a real emergency occurs.

    Transport Canada (TC) requires that during the conduct of a PCC, all items contained in Schedule I of Commercial Air Service Standard 723 be demonstrated to show competency in flying the aircraft, with the exception of rejected takeoffs, which may be briefed. Furthermore, at least 2 simulated engine failures must be conducted at any point during the flight. The air operator in this occurrence had interpreted that the requirement for 2 simulated engine failures was not applicable to single-engine aircraft.

    The investigation revealed that there was a disconnect between what had been recorded on the training form, what the occurrence pilot recalled performing during his training, and what the training pilot believed had been conducted. According to his training form, the only emergencies that were flown were stalls, and all the other emergencies, including forced approaches, were briefed. However, the investigation was unable to determine if simulated engine failures had been conducted in flight during the occurrence pilot’s PCC because of this disconnect and the absence of coherent data. The investigation was also unable to determine the last time that the occurrence pilot had conducted a simulated forced approach or an in-flight engine restart procedure.

    Finding as to risk

    If air operators rely solely on ground-briefed emergency training, there is a risk that procedures will be incorrectly actioned or forgotten during an emergency.

    3.0 Findings

    3.1 Findings as to causes and contributing factors

    These are the factors that were found to have caused or contributed to the occurrence.

    1. The pilot relied on conducting procedures from memory rather than using a checklist. Consequently, the step in the before-landing checklist that called for the fuel selector valve to be switched to the fuller tank was missed, resulting in the engine losing power due to fuel starvation.
    2. The actions conducted in response to the loss of power did not follow the aircraft manufacturer’s procedure for restarting an engine in flight and, as a result, the engine did not restart after the fuller fuel tank was selected.
    3. After the loss of power, the pilot initiated a 180° turn to the desired runway that required a steep bank angle to complete. The steep turn resulted in an accelerated aerodynamic stall at a height too low to permit recovery, and the aircraft impacted the terrain.

    3.2 Findings as to risk

    These are the factors in the occurrence that were found to pose a risk to the transportation system. These factors may or may not have been causal or contributing to the occurrence but could pose a risk in the future.

    1. Pilots who operate unpressurized aircraft above 10 000 feet above sea level in excess of the time limits established in the regulations are at an increased risk of hypoxia-induced degraded cognitive function, which can be detrimental to the safe operation of the aircraft.
    2. When a new or untrained pilot with no experience on the aircraft type and no experience conducting training is assigned training pilot duties, there is a risk that critical items may not be trained to an acceptable standard.
    3. If air operators rely solely on ground-briefed emergency training, there is a risk that procedures will be incorrectly actioned or forgotten during an emergency.

    4.0 Safety action

    4.1 Safety action taken

    4.1.1 Rocking Star Adventures Ltd.

    Following the accident, Rocking Star Adventures Ltd. (RSA) suspended all flight operations until an internal review of the occurrence was completed. The company conducted its own internal safety investigation and identified several processes and procedures that could be improved. As a result, RSA took the following actions:

    • Before resuming flight operations, a current certified flight instructor with previous experience on the aircraft type and experience operating in the Kluane National Park and Reserve of Canada area provided additional training to all pilots.
    • Simulated emergencies are now being scored on the pilot Flight Training Form.
    • Aircraft checklists have been added to the on-board electronic flight bag (EFB).
    • High-altitude-operation training was introduced into the annual curriculum.
    • Pilots are now required to isolate the intercom system while within a 5 nautical mile (NM) radius of the aerodrome to reduce distractions in flight.
    • Pilots are no longer permitted to conduct straight-in approaches to land.
    • On-board avionics have been set up to provide pilots with check fuel warnings every 30 minutes.
    • Weight and balance control has been amended to include actual passenger weights.

    This report concludes the Transportation Safety Board of Canada’s investigation into this occurrence. The Board authorized the release of this report on 08 October 2025. It was officially released on 30 October 2025.